LED驅動的3大調制方式是什么?
LED驅動電路按供給LED的電源類型分為恒壓驅動和恒流驅動兩種,恒流LED驅動和恒壓LED驅動;恒流開關型LED驅動電路通過控制電路采樣流過LED燈的電流,并輸出控制信號控制開關功率管的導通與關斷,以調整輸出電流為設定值。調光控制電路主要有可控硅調光電路,脈沖寬度調制(PWM),脈沖頻率調制(PFM),滑模調制(sliding mode control),PWM_PFM調制,PSM調制等。
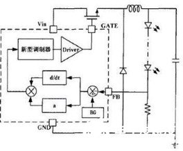
PWM調制方式
脈沖寬度調制如圖1所示,指在特定頻率下,通過改變開關功率管在每個周期內的導通時間,也就是通過調節占空比來實現輸出電壓的穩定。當輸出電壓由于工作環境、噪聲等因數影響而改變時,誤差放大器采樣電壓變化,并將信號輸送給控制電路,由控制電路調節控制開關功率管信號的占空比,從而維持輸出電壓的穩定。
圖1.1電壓模式


圖1基于BUCK結構的PWM調制
PWM調制方式的優點:
(1)PWM調制方式在重載時具有很高的效率,且對負載的變化具有很好的動態響應。
(2)輸出紋波電壓小且線性度高。
(3)頻率穩定,占空比調節不受限制,控制簡單,且電流控制模式和電壓控制模式都適用。
PWM調制方式的缺點:
(1)PWM調制方式在輕載時效率降低。
(2)恒壓驅動時瞬態響應慢,而且需要較復雜的補償電路。
(3)恒流驅動時需要精確的電流檢測電路。
PFM調制方式
脈沖頻率調制如圖2所示,在開關功率管導通時間一定的條件下,通過調節開關功率管的關斷時間,來實現對輸出電壓的控制。當輸出電壓變化時,誤差放大器采樣反饋信號,并將與基準信號比較以后的輸出信號送給控制電路,由控制電路分析誤差信號,并產生一個脈沖寬度恒定、頻率變化的方波信號來控制開關功率管,從而維持輸出電壓的穩定。
圖2基于BUCK結構的脈沖頻率調制


PFM調制方式的優點:
(1)PFM調制方式在輕載時具有很高的效率、較好的頻率特性和較高的電壓調整率。
(2)PFM調制方式傳輸信噪比比較高,且具有很好的抗干擾能力。
(3)輸出電壓可調范圍大,功耗低。
PFM調制方式的缺點:
(1)PFM調制方式在重載時效率會降低。
(2)輸出紋波的頻譜分散,沒有規律。
(3)負載調整的范圍很小,造成濾波的成本很高。
Sliding Mode
調制模式
Sliding Mode調制模式即滑??刂疲Q滑模變結構控制,是一種不連續控制。如圖3所示,滑??刂品绞绞瓜到y結構根據其當前狀態有目的地進行變化,迫使系統在響應條件下沿所設計的軌跡作小幅度、高頻率的上下運動,即滑模運動,從而減輕了系統對擾動及負載跳變的敏感性。
圖3基于BUCK結構的滑??刂?/div>
Sliding Mode調制方式的優點:態響應速度快、魯棒性強及穩定范圍廣等優點,但存在工作頻率不固定的問題
(1)動態響應速度快。
(2)魯棒性強
(3)穩定范圍廣
Sliding Mode調制方式的缺點是其工作頻率不固定。
常用的LED驅動電源詳解
一、常見LED驅動電源
LED電源有很多種類,各類電源的質量、價格差異非常大,這也是影響產品質量及價格的重要因素之一。LED驅動電源通??梢苑譃槿箢悾皇情_關恒流源,二是線性IC電源,三是阻容降壓電源。
1、開關恒流源
采用變壓器將高壓變為低壓,并進行整流濾波,以便輸出穩定的低壓直流電。開關恒流源又分隔離式電源和非隔離式電源,隔離是指輸出高低電壓隔離,安全性非常高,所以對外殼絕緣性要求不高。非隔離安全性稍差,但成本也相對低,傳統節能燈就是采用非隔離電源,采用絕緣塑料外殼防護。
開關電源的安全性相對較高(一般是輸出低壓),性能穩定,缺點是電路復雜、價格較高。開關電源技術成熟,性能穩定,是目前LED照明的主流電源。
2、線性IC電源
采用一個IC或多個IC來分配電壓,電子元器件種類少,功率因數、電源效率非常高,不需要電解電容,壽命長,成本低。缺點是輸出高壓非隔離,有頻閃,要求外殼做好防觸電隔離保護。
市面上宣稱無(去)電解電容,超長壽命的,均是采用線性IC電源。IC驅電源具有高可靠性,高效率低成本優勢,是未來理想的LED驅動電源。
3、阻容降壓電源
采用一個電容通過其充放電來提供驅動電流,電路簡單,成本低,但性能差,穩定性差,在電網電壓波動時極容易燒壞LED,同時輸出高壓非隔離,要求絕緣防護外殼。功率因數低,壽命短,一般只適于經濟型小功率產品(5W以內)。
功率高的產品,輸出電流大,電容不能提供大電流,否則容易燒壞。另外,國家對高功率燈具的功率因數有要求,即7W以上的功率因數要求大于0.7,但是阻容降壓電源遠遠達不到(一般在0.2-0.3之間),所以高功率產品不宜采用阻容降壓電源。市場上,要求不高的低端型的產品,幾乎全部是采用阻容降壓電源,還有一些高功率的便宜的低端產品,也是采用阻容降壓電源。
二、LED開關電源與驅動電源的區別


概括地說,LED驅動也是開關電源的一種,只是它有幾點特殊性,也是這類開關電源的共性,所以習慣上把它分類稱為LED驅動了。
這幾點特殊性是:
它的電壓輸出是3.2的倍數,就是說電壓輸出的形式為3.2V、6.4V、9.6V、12.8V,但最多一般不超過25.6V。因為超過這個數后,在開啟LED的時候,會因產品的一致性不好而發生瞬間燒毀最后導通的那只LED的可能性。而且這個電壓也不是恒定的,是隨負載的變化而變化,以達到恒流的目的。
它的輸出電流是恒定的,理想的電路是無論LED的特性曲線怎么變化,驅動電源的電流保持不變。但限于元件精度,還是會有少量的變化的,而這個變化也是判斷驅動電路是否優秀的重要參數,LED的導通與電壓的函數是一個非線性的“三段”關系,所以保持恒流非常重要。
它的啟動是軟啟動。由于LED的一致性非常差,并且在導通時內部PN結的活性發生瞬間變化,所以LED的驅動一般設計為軟啟動,來避開這個缺陷。
它的電路要求最簡單,因為很多時候,要求電路裝在一個很小的空間里,以配合LED照明的方便性,所以電路應盡可能的簡單,這樣也能節約成本、減少能耗。
它一般不要求隔離,因為很多產品是類似于普通照明燈一樣的結構,安全方面可與照明燈相仿就是。但這第一條是一個“選讀項”,大家在了解的時候不要有誤解,因為有的驅動還是需要隔離的,這個特點只適用于我們目前流行的電路,而不一定適合以后的電路發展需要。
綜上所述,可以認為:軟啟動、恒流、階躍電壓、電路簡單是它的特點。
這里再指出一點:
很多人片面的強調恒流,但卻閉口不提電壓,是不對的。因為恒流的概念與電壓無關,比如一個電源,如果僅僅是30V輸出的恒流,那么當你開路的時候,它的電壓就是30V了;這時你如果接上LED,那么這個直接用PN結工作的元件,會在最精確電路的反應之前燒掉的。
因為任何電路都需要有反應時間,而電路里的工作器件就是半導體。PN結在電源給出取樣信號后才能反應過來,而LED的PN結直接就開始工作了,所以它的“反應”比電路中“眾多的PN結配合”來得快,提前燒掉!當然也有特殊場合下用這種驅動的,但這種LED的驅動不允許輸出端開路的。準確的說是“不允許輸出端開路后再接上LED”。
〈烜芯微/XXW〉專業制造二極管,三極管,MOS管,橋堆等,20年,工廠直銷省20%,上萬家電路電器生產企業選用,專業的工程師幫您穩定好每一批產品,如果您有遇到什么需要幫助解決的,可以直接聯系下方的聯系號碼或加QQ/微信,由我們的銷售經理給您精準的報價以及產品介紹
聯系號碼:18923864027(同微信)
QQ:709211280
- 上一篇:7812制作的電源電路圖詳解
- 下一篇:根據電路圖連接元器件的導線解析
相關閱讀