ESD含義即靜電放電:處于不同電位的兩個物體之間,由于直接接觸或靜電場感應導致的電荷傳輸(轉移)。可見,靜電與靜電放電(ESD)是完全不同的物理概念或物理過程。一個是“靜”,一個是“動”。 伴隨著靜電放電,往往有電量的轉移、電流的產生和電磁場輻射。
1何為靜電
靜電是物體表面過剩或不足的靜止電荷。
1.靜電是一種電能,它留存物體表面。
靜電是正電荷 和負電荷在局部范圍內失去平衡的結果;
靜電是通過電子或離子轉移而形成的。
2.靜電現象是電荷的產生和消失的過程中產生的電現象的總稱。

2靜電放電三要素
Q+M+D=ESD
Q:一定積累的靜電荷。
M:放電途徑,如金屬接觸、對地或低阻的泄放途徑。
D:靜電敏感器件。
3靜電產生原理
電子圍繞原子核運動,一有外力即脫離軌道,離開原來的原子而侵入其他的原子。


外力包含各種能量, 如動能,位能,熱能,化學能,電磁能等。
A原子因缺少電子數而帶有正電現象, 稱為陽離子。
B原子因增加電子數而帶有負電現象, 稱為陰離子。

4靜電在電子工業中的危害
1.靜電吸附灰塵,降低元件絕緣電阻(縮短壽命)。
2.靜電放電破壞,使元件受損不能正常工作:靜電放電時當放電電流過大(瞬時大電流可達幾十A), 產生過高熱能, 將會擊穿元件。
三種擊穿現象:
熱擊穿:P-N破壞;
介電擊穿: 氧化層的破壞;
金屬汽化: 金屬線被汽化而開路。
3.靜電放電輻射的電磁場幅度很大(可達幾百V/m)頻譜極寬(從幾十兆到幾千兆),對電子產品造成干擾甚至損壞。
5ESD測試標準
目前IEC 61000-4-2看作是 ESD 測試的事實標準。我國的國家標準(GB/T 17626.2-1998)等同于IEC 61000-4-2。

常用消費類的測試采用接觸4KV和空氣8KV,某些高標準行業如車載類,會采用8KV和空氣15KV。
6電路級ESD防護標準
1.并聯放電器件
常用的放電器件有TVS,齊納二極管,壓敏電阻,氣體放電管等。

齊納二極管( Zener Diodes) : 利用齊納二極管的反向擊穿特性可以保護 ESD敏感器件。但是齊納二極管通常有幾十 pF 的電容,這對于高速信號(例如 500MHz)而言,會引起信號畸變。齊納二極管對電源上的浪涌也有很好的吸收作用。
瞬變電壓消除器 TVS(Transient Voltage Suppressor): TVS 是一種固態二極管,專門用于防止 ESD 瞬態電壓破壞敏感的半導體器件。與傳統的齊納二極管相比, TVS 二極管 P/N 結面積更大,這一結構上的改進使 TVS 具有更強的高壓承受能力,同時也降低了電壓截止率,因而對于保護手持設備低工作電壓回路的安全具有更好效果。
TVS二極管的瞬態功率和瞬態電流性能與結的面積成正比。該二極管的結具有較大的截面積,可以處理閃電和 ESD所引起的高瞬態電流。TVS也會有結電容,通常0.3個pF到幾十個pF。TVS有單極性的和雙極性的,使用時要注意。
壓敏電阻:壓敏電阻也可以進行有效的瞬時高壓沖擊抑制,此類器件具有非線性電壓 - 電流 ( 阻抗表現 ) 關系,截止電壓可達最初中止電壓的 2 ~ 3倍。這種特性適合用于對電壓不太敏感的線路和器件的靜電或浪涌保護,如電源回路,按鍵輸入端等。壓敏電阻價格比TVS低不少,但是防護效果沒有TVS好,且壓敏電阻有壽命老化。
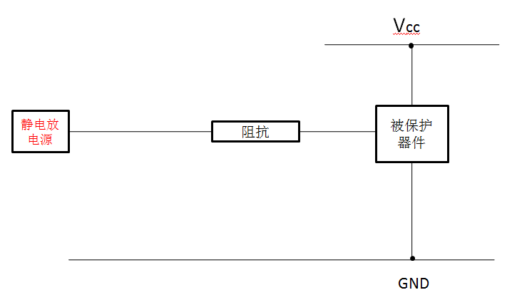
2.串聯阻抗
一般可以通過串聯電阻或者磁珠來限制ESD放電電流,達到防靜電的目的。如圖。如手機的高輸入阻抗的端口可以串1K歐電阻來防護,如ADC,輸入的GPIO,按鍵等。

3.增加濾波網絡
用濾波器濾掉主要的能量也能達到靜電防護的目的。

對于低頻信號,如GPIO輸入,ADC,音頻輸入可以用1k+1000PF的電容來做靜電防護,成本可以忽略,性能不比壓敏電阻差,如果用1K+50PF的壓敏電阻(下面講的復合防護措施),效果更好,經驗證明這樣防護效果有時超過TVS。
對于射頻天線的微波信號,如果用TVS管,壓敏等容性器件來做靜電防護,射頻信號會被衰減,因此要求TVS的電容很低,這樣增加ESD措施的成本。對于微波信號可以對地并聯一個幾十nH的電感來為靜電提供一個放電通道,對微波信號幾乎沒有影響,對于900MHZ和1800MHz的手機經常用22nH的電感。這樣能把靜電主要能量頻譜上的能量吸收掉很多。
4.多層板進行ESD防護
當資金允許的情況下,選擇多層板也是一種有效防止ESD的一種手段。在多層板中,由于有了一個完整的地平面靠近走線,這樣可以使ESD更加快捷的耦合到低阻抗平面上,進而保護關鍵信號的作用。
5.電路板外圍留保護帶
這種方法通常是在電路板周圍畫出不加組焊層的走線。在條件允許的情況下將該走線連接至外殼,同時要注意該走線不能構成一個封閉的環,以免形成環形天線而引入更大的麻煩。
總之ESD雖然可怕,甚至會帶來嚴重后果,但是,只要保護好電路上電源和信號線,那么就能有效的防止ESD的電流流入PCB中。以上內容供大家參考,希望能給您帶來幫助。
烜芯微專業制造二極管,三極管,MOS管,橋堆等20年,工廠直銷省20%,4000家電路電器生產企業選用,專業的工程師幫您穩定好每一批產品,如果您有遇到什么需要幫助解決的,可以點擊右邊的工程師,或者點擊銷售經理給您精準的報價以及產品介紹
烜芯微專業制造二極管,三極管,MOS管,橋堆等20年,工廠直銷省20%,4000家電路電器生產企業選用,專業的工程師幫您穩定好每一批產品,如果您有遇到什么需要幫助解決的,可以點擊右邊的工程師,或者點擊銷售經理給您精準的報價以及產品介紹