直流電轉換為交流電需要經過逆變
交流電變為直流電我們叫做整流,而直流電變為交流電我們叫做逆變。如果需要得到電器工作所需要的220V電壓,還要經過升壓
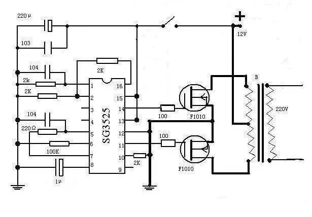
逆變器工作原理
可以通過三極管振蕩電路把電瓶輸入的直流電變為交變的電壓,再使用變壓器把電壓升高到220V就可以了


還可以用專用的芯片設計逆變器
使用芯片SG3525來產生交變電壓,效能更高,當然也是要經過變壓器才可以把電壓升高到220V


逆變器怎么使用?
把蓄電池接到逆變器的輸入端,家用電器按到逆變器的輸出端就可以工作了

烜芯微專業制造二極管,三極管,MOS管,橋堆等20年,工廠直銷省20%,4000家電路電器生產企業選用,專業的工程師幫您穩定好每一批產品,如果您有遇到什么需要幫助解決的,可以點擊右邊的工程師,或者點擊銷售經理給您精準的報價以及產品介紹

烜芯微專業制造二極管,三極管,MOS管,橋堆等20年,工廠直銷省20%,4000家電路電器生產企業選用,專業的工程師幫您穩定好每一批產品,如果您有遇到什么需要幫助解決的,可以點擊右邊的工程師,或者點擊銷售經理給您精準的報價以及產品介紹