開關電源本身種類繁多,設計方法也復雜多樣,因此研究一種簡潔的方法去快速設計出所需要的通用型高效率,低廉價格的開關電源是很有必要的。
開關直流穩壓電源是基于方波電壓的平均值與其占空比成正比以及電感、電容電路的積分特性而形成的。其基本工作原理是,先對輸入交流電壓整流,從而形成脈動直流電壓,經過DC-DC變換電路變壓,再通過斬波電路形成了不同脈沖寬度的高頻交流電,然后對其整流濾波輸出需要電壓電流波形。如果輸出電壓波形偏離所需值,便有電流或電壓采樣電路進行取樣反饋,經過與比較電路的電壓值進行參數比較,把差值信號放大,從而控制開關電路的脈沖頻率f和占空比D,以此來控制輸出端的導通狀態。因此,輸出端便可以得到所需的電壓電流值。
根據電力系統的實際需要,通過對各個部分進行分析,便可以設計出相應的開關電源產品。


圖1開關電源原理框圖
在設計開關電源時,首先就要面臨如何選擇合適的開關電源控制芯片。在選擇芯片的時候,要既能滿足要求,又不因為選型造成資源的浪費。下面就介紹利用TopswitchⅡ系列開關電源的功率損耗(PD)與電源效率(η),輸出功率(Po)關系曲線,快速選擇芯片的型號,從而完成寬范圍輸入的通用開關電源的設計。


圖2 TOPSwitch芯片內部原理圖
開關管保護電路
在開關芯片的漏極D側可以利用VDZ和VD兩個二極管對高頻變壓器的漏感產生的尖峰電壓進行箝位,可保護μ的D-S極間不被擊穿。例如VDZ可以選用瞬態電壓抑制器P6K200,其反向擊穿電壓為200 V.VD采用反向耐壓為600 V的UF4005($0.0444)型超快恢復二極管,亦稱阻塞二極管。
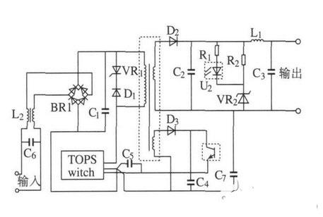
圖3給出了由TOPSwitch構成的反激式電源的原理圖。其工作過程如下:輸入交流電經整流橋BR1整流后再經電容C1濾波,變為脈動的直流電。反激式變壓器與TOPSwitch將存儲于電容C1的能量傳遞給負載。當TOPswitch開關管導通時,電容C1兩端的電壓加到反激變壓器的原邊,流過原邊繞組的電流線性增加(如若在MOSFET開關管導通的瞬間變壓器副邊電流不為零,則由于副邊感應電勢反向,二極管D2截止,副邊電流變為零,然而磁芯內的能量不能突變,故原邊電流躍變為副邊電流的1/ K,K為變壓器變比),變壓器儲存能量;當MOSFET開關管關斷時,電感原邊電流由于沒有回路(此時,穩壓管VR1的擊穿電壓因高于原變壓器的感應電勢而截止)而突變為零,變壓器通過副邊續流,副邊電流為TOPswitch開關管關斷時原邊電流的K倍,副邊繞組通過二極管D2對電容C2充電,此后,流過變壓器副邊的電流線性下降。二極管D1與穩壓管VR1并接于變壓器的原邊以吸收由于變壓器原邊的漏感而產生的高壓毛刺。電阻R1、穩壓管V R2、光耦U2與電容C5構成了電壓反饋電路以保證輸出電壓穩定。電阻R2與VR2構成一假負載,以保證當電源空載或輕載時輸出電壓穩定。電感L1與電容C3構成LC濾波器以防止輸出電壓脈動過大。二極管D3與電容C4構成一整流電路以提供光耦U2光電三極管的偏置電壓。電感L2、電容C6和C7用于降低系統的電磁干擾(EMI)。


圖3反激式電源的應用原理圖
圖4分別給出了輸入電壓220 V(交流),輸出功率為40 W;輸入電壓85 V(交流),輸出功率為24 W和輸入電壓85 V(交流),輸出功率為40 W時的輸出電壓波形。
圖4不同電壓輸入條件下的電壓仿真輸出波形
通過仿真試驗,對電源的設計過程進行了認證。總體來說設計的開關電源,輸出波形較為穩定,而且電磁兼容性好,抗干擾能力強,適合小功率開關電源的設計制造。直流穩壓電源是現代電力電子系統中的重要組成部分,好的直流電源系統是高質量現代電子系統的重要保證。
烜芯微專業制造二極管,三極管,MOS管,橋堆等20年,工廠直銷省20%,4000家電路電器生產企業選用,專業的工程師幫您穩定好每一批產品,如果您有遇到什么需要幫助解決的,可以點擊右邊的工程師,或者點擊銷售經理給您精準的報價以及產品介紹
烜芯微專業制造二極管,三極管,MOS管,橋堆等20年,工廠直銷省20%,4000家電路電器生產企業選用,專業的工程師幫您穩定好每一批產品,如果您有遇到什么需要幫助解決的,可以點擊右邊的工程師,或者點擊銷售經理給您精準的報價以及產品介紹